大東海無錫泵業有限公司
銷售總部:江蘇無錫新吳區長江路21-1號創源大廈309
生產基地:無錫市東港鎮
銷售熱線:0510-82108358
銷售熱線:0510-82116911
聯系電話:13395114288
QQ: 2634113519


大東海無錫泵業有限公司
銷售總部:江蘇無錫新吳區長江路21-1號創源大廈309
生產基地:無錫市東港鎮
銷售熱線:0510-82108358
銷售熱線:0510-82116911
聯系電話:13395114288
QQ: 2634113519







| 型 號 | 流 量 |
揚程 (m) | 功率 (kW) |
效率 (%) |
必須汽蝕余量 (NPSH)r (m) |
單泵重量 (kg) | ||
| (m3/h) | (L/s) | 軸功率 | 電機功率 | |||||
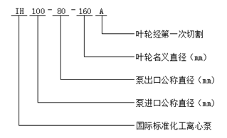
| IH 50-32-125 |
7.5 12.5 15.0 |
2.08 3.47 4.17 |
23 20 18 |
1.09 1.33 1.50 | 2.2 |
43 51 49 |
2.0 2.0 2.5 | 45 |
| IH 50-32-125A |
6.8 11.3 13.6 |
1.89 3.14 3.78 |
18.8 16.4 14.7 |
0.87 1.01 1.16 | 1.5 |
40 50 47 |
2.0 2.0 2.5 | 45 |
| IH 50-32-160 |
7.5 12.5 15.0 |
2.08 3.47 4.17 |
34.5 32 30 |
2.13 2.37 2.45 | 3 |
33 46 50 |
2.0 2.0 2.5 | 48 |
| IH 50-32-160A |
6.8 11.3 13.6 |
1.89 3.14 3.78 |
28.5 26.4 24.8 |
1.76 1.85 1.91 | 3 |
30 44 48 |
2.0 2.0 2.5 | 48 |
| IH 50-32-200 |
7.5 12.5 15.0 |
2.08 3.47 4.17 |
51.8 50 48 |
3.78 4.36 4.56 | 5.5 |
28 39 43 |
2.0 2.0 2.5 | 58 |
| IH 50-32-200A |
6.8 11.3 13.6 |
1.89 3.14 3.78 |
42.7 41 39.5 |
3.16 3.24 3.57 | 4 |
25 38 41 |
2.0 2.0 2.5 | 58 |
| IH 50-32-250 |
7.5 12.5 15.0 |
2.08 3.47 4.17 |
82 80 78.5 |
7.28 8.25 8.79 | 11 |
23 33 36.5 |
2.0 2.0 2.5 | 92 |
| IH 50-32-250A |
7 11.7 14 |
1.94 3.25 3.89 |
71.9 70 68.8 |
6.84 6.97 7.71 | 11 |
20 32 34 |
2.0 2.0 2.5 | 92 |
| IH 50-32-250B |
6.6 11.0 13.2 |
1.83 3.06 3.67 |
63.6 62 60.9 |
5.71 6.19 6.64 | 7.5 |
20 30 33 |
2.0 2.0 2.5 | 92 |
| IH 65-50-125 |
15 25 30 |
4.17 6.94 8.33 |
21.3 20 18.6 |
1.85 2.2 2.41 | 3 |
47 62 63 |
2.0 2.0 2.5 | 46 |
| IH 65-50-125A |
13.6 22.7 27.3 |
3.78 6.31 7.58 |
17.6 16.5 15.4 |
1.48 1.67 1.91 | 2.2 |
44 61 59.9 |
2.0 2.0 2.5 | 46 |
| IH 65-50-160 |
15 25 30 |
4.17 6.94 8.33 |
34.2 32 30 |
3.18 3.82 4.15 | 5.5 |
44 57 59 |
2.0 2.0 2.5 | 52 |
| IH 65-50-160A |
13.6 22.7 27.3 |
3.78 6.31 7.58 |
28.4 26.5 24.8 |
2.56 2.93 3.29 | 4 |
41 56 56 |
2.0 2.0 2.5 | 52 |
| IH 65-40-200 |
15 25 30 |
4.17 6.94 8.33 |
53.2 50 47.6 |
5.30 6.55 7.27 | 11 |
41 52 53.5 |
2.0 2.0 2.5 | 62 |
| IH 65-40-200A |
13.6 22.7 27.3 |
3.78 6.31 7.58 |
43.9 41 39.3 |
4.28 5.07 5.73 | 7.5 |
38 50 51 |
2.0 2.0 2.5 | 62 |
| IH 65-40-250 |
15 25 30 |
4.17 6.94 8.33 |
81.2 80 78.4 |
9.76 11.84 12.8 | 15 |
34 46 50 |
2.0 2.0 2.5 | 98 |
| IH 65-40-250A |
14 23.4 28 |
3.89 6.5 7.78 |
71 74.8 68.6 |
8.73 10.6 11.13 | 15 |
31 45 47 |
2.0 2.0 2.5 | 98 |
| IH 65-40-250B |
13.2 22 26.4 |
3.67 6.11 7.33 |
62.8 61.8 53.0 |
7.29 8.42 8.45 | 11 |
31 44 45 |
2.0 2.0 2.5 | 98 |
| IH 65-40-315 |
15 25 30 |
4.17 6.94 8.33 |
126.8 125 124 |
18.51 21.8 23.85 | 30 |
28 39 42.5 |
2.0 2.0 2.5 | 115 |
| IH 65-40-315A |
14 23.4 28 |
3.89 6.5 7.78 |
111.2 109.5 108.8 |
16.97 18.36 20.75 | 30 |
25 38 40 |
2.0 2.0 2.5 | 115 |
| IH 65-40-315B |
13.2 22 26.4 |
3.67 6.11 7.33 |
98.0 96.5 95.9 |
14.69 15.63 17.67 | 22 |
24 37 39 |
2.0 2.0 2.5 | 115 |
| IH 80-65-125 |
30 50 60 |
8.33 13.9 16.7 |
23.2 20 17.6 |
3.16 3.95 4.29 | 5.5 |
60 69 67 |
3.0 3.0 4.0 | 51 |
| IH 80-65-125A |
27.2 45.3 54.4 |
7.56 12.58 15.12 |
19.1 16.5 14.5 |
2.48 3.04 3.36 | 4 |
57 67 64 |
3.0 3.0 4.0 | 51 |
| IH 80-65-160 |
30 50 60 |
8.33 13.89 16.67 |
36 32 28.4 |
5.16 6.51 7.14 | 11 |
57 67 65 |
2.0 2.3 3.3 | 56 |
| IH 80-65-160A |
27.2 45.4 54.4 |
7.56 12.58 15.11 |
29.7 26.4 23.4 |
4.08 5.02 5.59 | 7.5 |
54 65 62 |
2.0 2.3 3.3 | 56 |
| IH 80-50-200 |
30 50 60 |
8.33 13.89 16.67 |
55.2 50 45.2 |
8.51 10.81 11.92 | 15 |
53 63 62 |
2.0 2.5 3.2 | 64 |
| IH 80-50-200A |
27.2 45.3 54.4 |
7.56 12.61 15.11 |
45.4 41 37.2 |
6.73 8.29 9.35 | 11 |
50 61 59 |
2.0 2.5 3.2 | 64 |
| IH 80-50-250 |
30 50 60 |
8.33 13.89 16.67 |
84 80 75 |
16.0 20.57 22.71 | 30 |
43 53 54 |
2.5 2.5 2.5 | 102 |
| IH 80-50-250A |
27.2 45.3 54.4 |
7.56 12.58 15.11 |
69 65.7 61.6 |
12.18 15.61 17.57 | 22 |
42 52 52 |
2.5 2.5 3.0 | 102 |
| IH 80-50-250B |
26.4 44 52.8 |
7.33 12.22 14.67 |
64.8 62.2 60 |
11.4 13.8 15.0 | 18.5 |
40.86 54 57.52 |
2.5 2.5 3.0 | 102 |
| IH 80-50-315 |
30 50 60 |
8.33 13.89 16.67 |
128 125 123 |
27.54 34.1 37.94 | 45 |
38 50 53 |
2.0 2.0 2.5 | 110 |
| IH 80-50-315A |
27.2 45.3 54.4 |
7.56 12.58 15.11 |
105 102.6 101 |
21 26.4 29.94 | 37 |
37 48 50 |
2.0 2.0 2.5 | 110 |
| IH 80-50-315B |
26.4 44 52.8 |
7.33 12.22 14.67 |
100.5 97 95 |
17.0 24.2 25.0 | 30 |
43.5 48 54.6 |
2.0 2.0 2.5 | 110 |
| IH 100-80-125 |
60 100 120 |
16.7 27.78 33.33 |
23.7 20.0 16.3 |
5.96 7.47 7.72 | 11 |
65 73 69 |
3 4.2 4.8 | 56 |
| IH 100-80-125A |
55 91.8 109.0 |
15.28 25.5 30.28 |
19.4 16.8 13.7 |
4.68 5.92 6.07 | 7.5 |
62 71 67 |
3 4.2 4.8 | 56 |
| IH 100-80-160 |
60 100 120 |
16.67 27.68 33.33 |
37 32 28 |
10.1 11.9 12.54 | 15 |
60 73 73 |
3.8 4.3 5.0 | 86 |
| IH 100-80-160A |
54.6 91 109.2 |
15.17 25.28 30.33 |
30.6 26.5 23.2 |
7.98 9.25 9.85 | 15 |
57 71 70.4 |
3.8 4.3 5.0 | 86 |
| IH 100-65-200 |
60 100 120 |
16.67 27.78 33.33 |
56 50 44 |
14.53 18.92 20.26 | 22 |
63 72 71 |
3.4 3.9 5.2 | 95 |
| IH 100-65-200A |
54.6 91 109.2 |
15.17 25.28 30.33 |
46.5 41.5 36.6 |
11.51 14.7 16.0 | 18.5 |
60.1 70 68 |
3.4 3.9 5.2 | 95 |
| IH 100-65-250 |
60 100 120 |
16.67 27.78 33.33 |
88 80 74 |
25.24 32.06 36.12 | 37 |
57 68 67 |
3.0 3.6 4.5 | 114 |
| IH 100-65-250A |
56.1 93.5 112.2 |
15.58 25.97 31.17 |
77 70 64.7 |
21.8 27.44 30.91 | 37 |
54 65 64 |
3.0 3.6 4.5 | 114 |
| IH 100-65-250B |
52.7 87.8 105.4 |
14.64 24.39 29.28 |
67.9 61.7 57.0 |
18.29 23.1 26.03 | 30 |
53.3 64 62.9 |
3.0 3.6 4.5 | 114 |
| IH 100-65-315 |
60 100 120 |
16.67 27.78 33.33 |
132 125 119 |
44.96 54.94 60.8 | 75 |
48 62 64 |
2.8 3.2 4.2 | 165 |
| IH 100-65-315A |
56.1 93.5 112.2 |
15.58 25.97 31.16 |
115.5 109 104 |
39.2 45.5 52.1 | 55 |
45 61 61 |
2.8 3.2 4.2 | 165 |
| IH 100-65-315B |
52.7 88 105.4 |
14.64 24.44 29.28 |
102 97 92 |
33.29 38.77 44.04 | 55 |
44 60 60 |
2.8 3.2 4.2 | 165 |
| IH 125-100-200 |
120 200 240 |
33.33 55.56 66.67 |
61 50 41 |
29.33 35.39 38.3 | 45 |
68 77 70 |
4.5 5.0 5.8 | 98 |
| IH 125-100-200A |
109.1 182 218.2 |
30.31 50.56 60.61 |
50.5 41.4 34 |
23.13 27.38 30.13 | 37 |
64.9 75 67.1 |
4.5 5.0 5.8 | 98 |
| IH 125-100-250 |
120 200 240 |
33.33 55.56 66.67 |
90 80 73 |
47.48 58.13 64.52 | 75 |
62 75 74 |
3.7 4.5 5.5 | 150 |
| IH 125-100-250A |
112 186.5 224 |
31.11 51.81 62.22 |
78 69.5 63.5 |
40.35 48.35 54.59 | 75 |
59 73 71 |
3.7 4.5 5.5 | 150 |
| IH 125-100-250B |
105.5 175.5 211.0 |
29.31 48.75 58.61 |
69.0 61.5 56 |
34.2 41.42 46.06 | 55 |
58 71 69.9 |
3.7 4.5 5.5 | 165 |
| IH 125-100-315 |
120 200 240 |
33.3 55.6 66.7 |
132.5 125 120 |
82.37 94.62 104.64 | 110 |
52.6 72 75 |
4.0 4.5 5.0 | 165 |
| IH 125-10-315A |
112 186.5 224 |
31.1 51.81 62.22 |
115.2 108.7 104.3 |
67.63 77.81 88.42 | 90 |
52 71 72 |
4.0 4.5 5.0 | 165 |
| 型 號 | 流 量 |
揚程 (m) | 功率 (kW) |
效率 (%) |
必須汽蝕余量 (NPSH)r (m) |
單泵重量 (kg) | ||
| (m3/h) | (L/s) | 軸功率 | 電機功率 | |||||
| IH 50-32-125 |
3.75 6.3 7.5 |
1.04 1.75 2.08 |
5.75 5.0 4.5 |
0.16 0.19 0.21 | 0.55 |
36 45 44 |
1.0 1.0 1.2 | 45 |
| IH 50-32-125A |
3.4 5.7 6.8 |
0.94 1.59 1.89 |
4.7 4.1 3.7 |
0.13 0.15 0.16 | 0.55 |
33.3 43 42 |
1.0 1.0 1.2 | 45 |
| IH 50-32-160 |
3.75 6.3 7.5 |
1.04 1.74 2.08 |
8.6 8.0 7.5 |
0.30 0.34 0.36 | 0.55 |
29 40 43 |
1.0 1.0 1.2 | 48 |
| IH 50-32-160A |
3.4 5.7 6.8 |
0.94 1.58 1.89 |
7.1 6.6 6.2 |
0.25 0.28 0.28 | 0.55 |
25.9 37.1 41 |
1.0 1.0 1.2 | 48 |
| IH 50-32-200 |
3.75 6.3 7.5 |
1.04 1.75 2.08 |
12.9 12.5 12.0 |
0.57 0.65 0.68 | 1.1 |
23 33 36 |
1.0 1.0 1.2 | 58 |
| IH 50-32-200A |
3.4 5.7 6.8 |
0.94 1.58 1.89 |
10.6 10.3 9.9 |
0.49 0.52 0.54 | 0.75 |
20 31 34 |
1.0 1.0 1.2 | 58 |
| IH 50-32-250 |
3.75 6.3 7.5 |
1.04 1.75 2.08 |
20.5 20 19.6 |
1.23 1.27 1.29 | 2.2 |
17 27 31 |
1.0 1.0 1.2 | 92 |
| IH 50-32-250A |
3.51 5.9 7.02 |
0.98 1.64 1.95 |
18.0 17.5 17.2 |
1.12 1.25 1.18 | 1.5 |
15.4 25 27.9 |
1.0 1.0 1.2 | 92 |
| IH 65-50-125 |
7.5 12.5 15.0 |
2.08 3.47 4.17 |
5.4 5 4.5 |
0.25 0.31 0.33 | 0.55 |
44 55 56 |
1.0 1.0 1.2 | 46 |
| IH 65-50-125A |
6.8 11.3 13.6 |
1.89 3.14 3.78 |
4.5 4.1 3.7 |
0.2 0.23 0.26 | 0.55 |
41 54 53 |
1.0 1.0 1.2 | 46 |
| IH 65-50-160 |
7.5 12.5 15.0 |
2.08 3.47 4.17 |
8.55 8 7.5 |
0.45 0.53 0.58 | 0.75 |
39 51 52.5 |
1.0 1.0 1.2 | 52 |
| IH 65-50-160A |
6.8 11.3 13.6 |
1.89 3.14 3.78 |
7.09 6.6 6.2 |
0.37 0.41 0.46 | 0.55 |
35.5 49.6 49.9 |
1.0 1.0 1.2 | 52 |
| IH 65-40-200 |
7.5 12.5 15.0 |
2.08 3.47 4.17 |
13.3 12.5 11.9 |
0.78 0.93 1.02 | 1.5 |
35 46 47.5 |
1.0 1.0 1.2 | 62 |
| IH 65-40-200A |
6.8 11.3 13.6 |
1.89 3.14 3.78 |
11 10.3 9.8 |
0.64 0.72 0.81 | 1.1 |
31.8 44 44.8 |
1.0 1.0 1.2 | 62 |
| IH 65-40-250 |
7.5 12.5 15.0 |
2.08 3.47 4.17 |
20.3 20 19.6 |
1.48 1.75 1.86 | 3 |
28 39 43 |
1.0 1.0 1.2 | 98 |
| IH 65-40-250A |
7.0 11.7 14.0 |
1.94 3.25 3.89 |
17.8 17.5 17.2 |
1.35 1.47 1.64 | 2.2 |
25 37.9 40 |
1.0 1.0 1.2 | 98 |
| IH 65-40-315 |
7.5 12.5 15.0 |
2.08 3.47 4.17 |
32.4 32 31.7 |
3.03 3.3 3.5 | 5.5 |
22 33 37 |
1.0 1.0 1.2 | 115 |
| IH 65-40-315A |
7.0 11.7 14.0 |
1.94 3.25 3.89 |
28.4 28.0 27.8 |
2.46 2.71 2.87 | 4 |
19 31 34 |
1.0 1.0 1.2 | 115 |
| IH 80-65-125 |
15 25 30 |
4.17 6.94 8.33 |
5.8 5.0 4.4 |
0.44 0.53 0.58 | 0.75 |
54 64 62 |
1.5 1.5 1.7 | 51 |
| IH 80-65-125A |
13.6 22.6 27.2 |
3.78 6.28 7.56 |
4.8 4.1 3.6 |
0.35 0.41 0.45 | 0.55 |
51 62 59 |
1.5 1.5 1.4 | 51 |
| IH 80-65-160 |
15 25 30 |
4.17 6.94 8.33 |
9 8 7.2 |
0.74 0.88 0.95 | 1.5 |
50 62 62 |
1.1 1.1 1.3 | 56 |
| IH 80-65-160A |
13.6 22.7 27.2 |
3.78 6.31 7.56 |
7.4 6.6 5.9 |
0.28 0.68 0.74 | 1.1 |
47.3 60 59 |
1.1 1.1 1.3 | 56 |
| IH 80-50-200 |
15 25 30 |
4.17 6.94 8.33 |
13.5 12.5 11.5 |
1.25 1.49 1.62 | 2.2 |
44 57 58 |
1.1 1.1 1.3 | 64 |
| IH 80-50-200A |
13.6 22.7 27.2 |
3.78 6.31 7.56 |
11.1 10.3 9.5 |
1.00 1.14 1.28 | 2.2 |
41 56.1 55 |
1.1 1.1 1.3 | 64 |
| IH 80-50-250 |
15 25 30 |
4.17 6.94 8.33 |
21 20 18.8 |
2.15 2.72 3.01 | 5.5 |
40 50 51 |
1.2 1.2 1.5 | 102 |
| IH 80-50-250A |
13.6 22.7 27.2 |
3.78 6.31 7.56 |
17.3 16.4 15.4 |
1.6 2.07 2.28 | 3 |
40 49 50 |
1.2 1.2 1.5 | 102 |
| IH 80-50-315 |
15 25 30 |
4.17 6.94 8.33 |
32.5 32 31.5 |
3.59 4.54 4.95 | 7.5 |
37 48 52 |
1.0 1.0 1.2 | 110 |
| IH 80-50-315A |
13.6 22.7 27.2 |
3.78 6.31 7.56 |
26.3 25.7 25.2 |
2.71 3.46 3.74 | 5.5 |
36 46 50 |
1.0 1.0 1.2 | 110 |
| IH 100-80-125 |
30 50 60 |
8.33 13.89 16.67 |
5.7 5 4.1 |
0.8 0.99 0.99 | 1.5 |
58 69 68 |
2.1 2.1 2.3 | 56 |
| IH 100-80-125A |
27.5 45.9 54.5 |
7.64 12.75 15.13 |
5 4.2 3.4 |
0.67 0.78 0.78 | 1.1 |
56 67 65 |
2.1 2.1 2.3 | 56 |
| IH 100-80-160 |
30 50 60 |
8.33 13.89 16.67 |
9.25 8 7 |
1.3 1.58 1.68 | 2.2 |
58 69 68 |
2.1 2.1 2.3 | 86 |
| IH 100-80-160A |
27.3 45.5 54.6 |
7.58 12.64 15.16 |
7.66 6.6 5.8 |
1.03 1.22 1.32 | 2.2 |
55.3 67 65.3 |
2.1 2.1 2.3 | 86 |
| IH 100-65-200 |
30 50 60 |
8.33 13.89 16.67 |
14.0 12.5 11.0 |
1.91 2.5 2.85 | 3 |
60 68 63 |
1.8 1.8 2.1 | 95 |
| IH 100-65-200A |
27.3 45.5 54.6 |
7.58 12.64 15.17 |
11.6 10.3 9.1 |
1.51 1.93 2.25 | 3 |
57 66 60.1 |
1.8 1.8 2.1 | 95 |
| IH 100-65-250 |
30 50 60 |
8.33 13.89 16.67 |
22 20 18.5 |
3.63 4.33 4.73 | 5.5 |
50 63 64 |
1.8 1.8 2.1 | 114 |
| IH 100-65-250A |
28 45.5 56 |
7.79 12.64 15.58 |
19.2 17.4 16.2 |
3.12 3.53 4.06 | 5.5 |
47 61 60.9 |
1.8 1.8 2.1 | 114 |
| IH 100-65-315 |
30 50 60 |
8.33 13.89 16.6 |
33.5 32 30.5 |
6.22 7.52 8.31 | 11 |
44 58 60 |
1.6 1.6 1.9 | 165 |
| IH 100-65-315A |
28 46.5 56 |
7.789 12.92 15.56 |
29.3 28 26.7 |
5.46 6.33 7.15 | 11 |
41 56 57 |
1.6 1.6 1.9 | 165 |
| IH 125-100-200 |
60 100 120 |
16.67 27.78 33.33 |
15.25 12.5 10.25 |
3.89 4.66 5.08 | 7.5 |
64 73 66 |
2.5 2.9 3.6 | 98 |
| IH 125-100-200A |
54.7 91 109.4 |
15.19 25.28 30.39 |
12.6 10.3 8.5 |
3.08 3.60 4.02 | 5.5 |
61 71 63 |
2.5 2.9 3.6 | 98 |
| IH 125-100-250 |
60 100 120 |
16.67 27.78 33.33 |
22.5 20 18.25 |
6.23 7.56 8.40 | 11 |
59 72 71 |
2.0 2.3 3.0 | 150 |
| IH 125-100-250A |
56 93 112 |
15.56 25.83 31.11 |
19.5 17.4 15.9 |
5.31 6.29 7.13 | 11 |
56 70 68 |
2.0 2.3 3.0 | 150 |
| IH 125-100-315 |
60 100 120 |
16.7 27.8 33.3 |
33.5 32 30.5 |
10.33 13.42 15.11 | 22 |
53 65 66 |
2.5 2.5 3 | 165 |
| IH 125-100-315A |
56 93 112 |
15.56 25.83 31.11 |
28.8 27.2 26.1 |
8.45 10.77 12.25 | 15 |
52 64 65 |
2.5 2.5 3 | 165 |
| IH 125-100-400 |
60 100 120 |
16.67 27.78 33.33 |
52 50 48.5 |
17.71 24.77 25.58 | 30 |
48 55 62 |
2.5 2.5 3 | 210 |
| IH 125-100-400A |
56 93 112 |
15.56 25.83 31.11 |
45 43.2 41.9 |
15.97 20.27 21.31 | 30 |
43 54 60 |
2.5 2.5 3 | 210 |
| IH 150-125-250 |
120 200 240 |
33.33 55.56 66.67 |
24.8 20 15 |
12.29 14.16 14.43 | 18.5 |
66 77 68 |
2.5 2.8 3.5 | 164 |
| IH 150-125-250A |
109.1 182 218.2 |
30.28 50.56 60.61 |
20.5 16.5 12.4 |
9.75 10.91 11.31 | 15 |
62.5 75 65.2 |
2.5 2.8 3.5 | 164 |
| IH 150-125-315 |
120 200 240 |
33.33 55.56 66.67 |
36.3 32.0 28.5 |
18.84 23.25 25.89 | 30 |
63 75 72 |
2.5 2.8 3.8 | 195 |
| IH 150-125-315A |
109.1 182 218.2 |
30.28 50.56 60.61 |
30.0 25.5 23.5 |
14.85 17.32 20.23 | 22 |
60 73 69 |
2.5 2.8 3.8 | 195 |
| IH 150-125-315B |
99 165 198 |
27.5 45.83 55 |
24.7 22 19.4 |
11.29 13.74 15.17 | 18.5 |
59 72 69 |
2.5 2.8 3.8 | 195 |
| IH 150-125-400 |
120 200 240 |
33.33 55.56 66.67 |
57.5 50 44 |
30.82 38.93 45.68 | 55 |
61 70 63 |
2.0 2.5 3 | 237 |
| IH 150-125-400A |
109.1 182 218.2 |
30.28 50.56 60.61 |
47.5 41 36.5 |
24.35 29.94 36.17 | 37 |
58 68 60 |
2.0 2.5 3 | 237 |
| IH 150-125-400B |
99 165 198 |
27.5 45.83 55 |
39.1 34 29.9 |
18.51 22.82 27.81 | 30 |
57 67 58 |
2 2.5 3 | 237 |
| IH 200-150-250 |
240 400 460 |
66.67 111.11 127.7 |
23 20 18 |
21.49 27.59 28.2 | 37 |
70 79 80 |
2.5 2.8 3.0 | 194 |
| IH 200-150-250A |
218.2 363 418 |
60.61 100.8 116.1 |
18.9 16.5 14.8 |
16.77 20.66 21.61 | 30 |
67 79 78 |
2.5 2.8 3 | 194 |
| IH 200-150-315 |
240 400 460 |
66.67 111.11 127.7 |
35.6 32.0 29.4 |
34.75 44.15 47.86 | 55 |
67 79 77 |
3.0 3.5 4.0 | 268 |
| IH 200-150-315A |
218.2 363 418 |
60.61 100.8 116.11 |
29.4 25.5 24.3 |
27.31 32.76 37.4 | 45 |
64 77 74 |
3.0 3.5 4.0 | 268 |
| IH 200-150-315B |
197.7 329 378 |
54.92 91.39 105.2 |
24.1 21.6 19.7 |
20.61 24.48 27.86 | 37 |
63 76 73 |
3 3.5 4 | 268 |
| IH 200-150-400 |
240 400 460 |
66.67 111.11 127.7 |
55.8 50 47 |
54.47 69.87 78.55 | 90 |
67 78 75 |
3.0 3.5 4.0 | 289 |
| IH 200-150-400A |
218.2 363 418 |
60.61 100.8 116.11 |
46 41 38.8 |
42.74 53.36 61.38 | 75 |
64 76 72 |
3.0 3.5 4.0 | 289 |
| IH 200-150-400B |
197.7 329 378.8 |
54.92 91.39 105.2 |
37.7 33.8 31.8 |
32.24 40.4 46.23 | 55 |
63 75 71 |
3 3.5 4 | 289 |
| IH 250-200-550 | 500 | 138.8 | 75 | 115.2 | 160 | 72 | 4.0 | 350 |