大東海泵業無錫有限公司是一家專業的不銹鋼潛水泵生產廠家。在客戶不銹鋼潛水泵選型時,我公司水泵廠家會提供完善的不銹鋼潛水泵型號、不銹鋼潛水泵價格等售前服務,以供客戶參考,并且我水泵廠家能為客戶提供定制泵業產品的服務。本條產品資訊是關于不銹鋼潛水泵產品特點的知識:
不銹鋼潛水泵材質是304不銹鋼,不銹鋼的特點是耐腐蝕,介質的酸堿度(PH值在4-10之間)這是其中一個特點,除了不生銹外,還能耐高溫。如果酸堿度(PH值)超過了(4-10之間)請選用316L材質的(PH值2-13之間)。雖然是不銹鋼,但是有很多輔助材料就耐不了多少高溫,一般在120°以內是沒有問題。
QWP型不銹鋼潛水泵整機選用不銹鋼材質,滿足介質具有腐蝕性的場合,無堵塞、自動耦合安裝、配備電機監視系統、具有漏水保護功能。該耐腐蝕潛水泵適用于化工、石油、制藥、采礦、造紙工業、水泥廠、煉鋼廠、電廠、煤加工工業,以及城市污水處理廠排水系統、市政工程、建筑工地等行業輸送帶顆粒的污水、污物,也可用于抽送清水及帶腐蝕性介質。采用獨特結構和新型機械密封,能有效地輸送含有固體物和長纖維。葉輪與傳統葉輪相比,不銹鋼潛水泵葉輪采用單流道或雙流道形式,它類似于一截面大小相同的彎管,具有非常好的過流性,配以合理的蝸室,使得該泵具有效率高、葉輪經動靜平衡試驗,使潛水泵在運行中無振動。
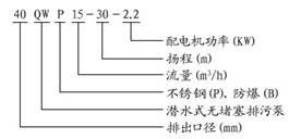
QWP不銹鋼潛水泵型號及意義

QWP不銹鋼潛水泵結構簡圖
|
序號 |
部件名稱 |
 |
|
1 |
底坐 |
|
2 |
泵體 |
|
3 |
葉輪 |
|
4 |
油室 |
|
5 |
機械密封 |
|
6 |
清水電機 |
QWP不銹鋼潛水泵產品特點
1、不銹鋼潛水泵采用獨特的單葉片式或雙葉片葉輪結構,大大提高了污物通過能力,能有效的通過泵口徑的5倍的纖維物質與直徑為泵口徑約50%的固體顆粒。
2、不銹鋼潛水泵機械密封采用新型硬質耐腐的碳化鎢作材料,同時將密封改進為雙端面密封,使其長期處于油室內運行,可使泵安全連續運行8000小時以上。
3、不銹鋼潛水泵整體結構緊湊、體積小、噪聲小、節能效果顯著,檢修方便,無需建泵房,潛入水中即可工作,大大減少工程造價。
4、不銹鋼潛水泵密封油室內設置有高精度抗干擾漏水檢測傳感器,及定子繞組內預埋了熱敏元器件,對水泵電機******保護。
5、不銹鋼潛水泵可根據用戶需要配備全自動安全保護控制柜,對泵的漏水、漏電、過載及超溫等進行******保護,提高了產品的安全性與可靠性。
6、不銹鋼潛水泵浮球開頭可以根據所需液位變化,自動控制泵的起動與停止,不需專人看管,使用極為方便。
7、不銹鋼潛水泵可根據用戶需要配備雙導軌自動耦合安裝系統,它給安裝、維修帶來極大方便,人可不必為此而進入污水坑。
8、不銹鋼潛水泵能夠在全揚程范圍內使用,而保證電機不會過載。
9、不銹鋼潛水泵有兩種不同的安裝方式,固定式自動耦合安裝系統,移動式自由安裝系統。
非常感謝您對大東海泵業無錫有限公司官方網站的訪問!以上是關于不銹鋼
潛水泵產品特點的介紹,如您對此問題還想深一步了解,或有其他泵業產品、水泵選型、水泵型號、水泵價格的問題需要解答,請聯系本水泵廠家,大東海泵業還生產
排污泵,隨時歡迎您的咨詢。謝謝!